The horizon of innovation widens as we celebrate a significant achievement in our journey to revolutionize heat management with smart Inductional Heating Devices.

Having successfully completed the research phase, we now stand on the brink of a new era where precise and efficient heat control starts to become a tangible reality.
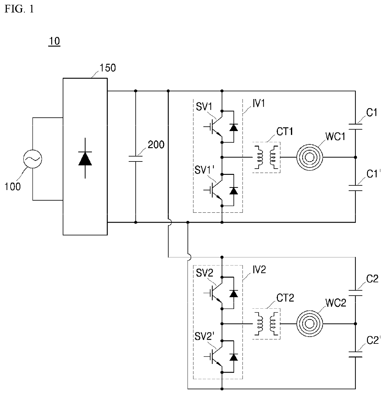
The calculations and comprehensive schema we have developed serve as the blueprint for the imminent mechanical stage. In parallel, our team is conducting final simulations to rigorously evaluate the efficiency and sustainability of induction-based energy systems.

Every step forward reinforces our unwavering commitment to pushing the boundaries of what’s possible in modern heat technology.
Talk to one of our solution experts and start the journey.
Book the Call